首页
产品中心
变压器
互感器
传感器
开关电源
电抗器
行业应用
电力自动化、智能化
电源设备
轨道交通
工业自动化
下载中心
新闻资讯
关于我们
联系我们
加入我们
登录
注册
EN
TAK006系列开合式交流电流互感器
图片1.png
TAK006系列开合式交流电流互感器
1.绝缘电阻:常态时大于100MΩ;
2.抗电强度:可承受工频1KV/50Hz/1分钟;
3.阻燃性:符合UL94-Vo级。
TAK006系列标准产品通用技术参数:


一、特点

体积小巧,带载能力强;开合式设计,安装使用方便,广泛应用于电力运维及电力项目改造。

二、使用环境条件:

1.使用温度:-20~+50℃;

2.相对湿度:温度为40℃时不大于90%

3.大气压力:860~1060mbar(约为650~800mmHg)

图片1.png

三、工作频率范围:50Hz~1kHz

 

四、绝缘耐热等级: B (130)

 

五、安全特性:

1.绝缘电阻:常态时大于100MΩ;

2.抗电强度:可承受工频1KV/50Hz/1分钟;                                

3.阻燃性:符合UL94-Vo级。

 

 

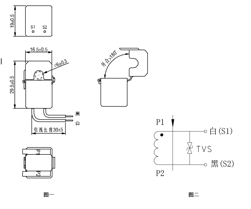
六、外形图、安装尺寸(图一)及线圈图(图二):(公差±0.5)

外形.png 

 

 

 

 

 

 

 

 

 

 

                图一                                                

 

 

 

                                                                       

七、典型应用及性能参数:

按上图三所示应用时性能参数见下表

图片2.png 

 

 

 

 

 

 

 

       

 图三

 

产品型号

额定输入电流

额定输出电流

额定采样电阻

额定采样电压

非线性度

线性范围

TAK006-01

1A

1 mA

10Ω

10mV

2%

1.2倍额定

TAK006-02

2A

2.5mA

8Ω

20mV

2%

1.2倍额定

TAK006-03

5A

5mA

10Ω

50mV

2%

1.2倍额定

TAK006-04

10A

10mA

5Ω

50mV

2%

1.2倍额定

TAK006-05

20A

25mA

5Ω

125mV

2%

1.2倍额定

 

、注意事项:

1.电流互感器初级应串联于被测电流回路中,次级应近似工作于短路状态。

2.电流互感器次级电路不允许开路,所以请不要装熔断器。


应用案例
以市场需求为导向-不断创新-关注客户
标准产品预定
定制产品预定
搜索